BMW 3 e21 1977г.в. в электро или гибрид

Автор Андрей89ру, 21 Дек. 2015 в 07:36

« назад - далее »

0 Пользователи и 1 гость просматривают эту тему.

Андрей89ру

Цитата: Павел Ходько от 25 Дек. 2015 в 04:34
Там есть ещё маленький нюанс ,транспортное средство должно иметь не более трёх колёс.
а три и будет: спереди два- они же ведущие, сзади одно- в обтекателе (уже думал как будет)

TempUser

#55
Цитата: Павел Ходько от 25 Дек. 2015 в 04:34
Там есть ещё маленький нюанс ,транспортное средство должно иметь не более трёх колёс.
совершенно не обязательно. в это понятие попадают квадрИциклы.
Отличие от квадрОцикла - наличие ПТС а не ПСМ.

ГОСТ Р 51815-2001. Квадрициклы:
«Квадрициклы – четырехколесные мототранспортные средства с максимальной конструктивной скоростью не менее 25 км/ч, максимальной мощностью двигателя не более 15 кВт, снаряженной массой не более 400 кг (550 кг для транспортных средств, предназначенных для перевозки грузов) без массы аккумуляторных батарей в случае электрических транспортных средств, предназначенные для эксплуатации по дорогам общего пользования».
Квадрициклы отнесены к категории L7 классификации комитета по внутреннему транспорту европейской экономической комиссии ООН (КВТ ЕЭК ООН) и к категории «А» (подкатегории «В 1» с 06.11.2013 г.) транспортных средств по классификации конвенции о дорожном движении. Они сертифицируются с выдачей Одобрения типа транспортного средства и регистрируются в органах ГИБДД. (свыше 4кВт)
ELLADA Kalina

Павел Ходько

Наше законодательство это дебри с кучей поправок.Два года назад было три колеса через год могли внести поправки которые могут в корне поменять закон как с номерами на двигателе автомобиля,отменили ,потом спохватились и начали закручивать гайки с помощью поправок.
мне нравятся альтернативные источники энергии      https://electrotransport.ru/index.php?topic=16670.0  Пытаюсь построить активный прицеп с электроприводом.

Андрей89ру

#57
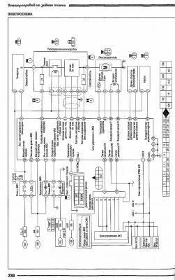
Приветствую Всех! Есть ли у кого схема подключения эл.мотора заднего редуктора и силового генератора? и сколько потребляемый ток у данного эл.мотора?
нашел схему подключения:

Rus25

По сути данная схема не чего не даёт,без других узлов работать не будет.Скорей всего контролер придётся делать самому или искать кто сделает.

Андрей89ру

Цитата: Rus25 от 30 Дек. 2015 в 12:24
По сути данная схема не чего не даёт,без других узлов работать не будет.Скорей всего контролер придётся делать самому или искать кто сделает.
а контроллер сколько стоит?

M.I.G.

Цитата: Андрей89ру от 30 Дек. 2015 в 17:18
Цитата: Rus25 от 30 Дек. 2015 в 12:24
По сути данная схема не чего не даёт,без других узлов работать не будет.Скорей всего контролер придётся делать самому или искать кто сделает.
а контроллер сколько стоит?
sevcom4 около 1000 долларов плюс доставка

Андрей89ру

Цитата: M.I.G. от 30 Дек. 2015 в 21:53
Цитата: Андрей89ру от 30 Дек. 2015 в 17:18
Цитата: Rus25 от 30 Дек. 2015 в 12:24
По сути данная схема не чего не даёт,без других узлов работать не будет.Скорей всего контролер придётся делать самому или искать кто сделает.
а контроллер сколько стоит?
sevcom4 около 1000 долларов плюс доставка
а что-кроме этого ни каких контроллеров других нет- даже самодельных ни у кого?

Андрей89ру

Цитата: Rus25 от 30 Дек. 2015 в 12:24
По сути данная схема не чего не даёт,без других узлов работать не будет.Скорей всего контролер придётся делать самому или искать кто сделает.
Приветствую! Можете подсказать по номинальным и максимально возможным амперам потребляемым эл.двигателем заднего редуктора Ниссан Куб.

Rus25

Максимальный ток  90 ампер ,напряжение 75 вольт . Обмотка возбуждения 12 вольт,при смене полярности    меняется направление вращения электродвигателя .Электромуфта также 12 вольт. Вот примерные данные контролера.

stoyan

#64
Цитата: Андрей89ру от 25 Дек. 2015 в 06:07
а три и будет: спереди два- они же ведущие, сзади одно- в обтекателе (уже думал как будет)
Ищите "кинешму" 4 места, 400 килограмм. Мотор ставится без проблем. Ничего лучшего из авто за постсоветский период в РФ не создано.
вот такое

Мотоколяска Кинешма Наша НаНа
Жизнь и смерть «Кинешмы»
мотоколяска кинешма на avito.ru
продают - Продам мотоколяску

Андрей89ру

Цитата: Rus25 от 13 Янв. 2016 в 12:07
Максимальный ток  90 ампер ,напряжение 75 вольт . Обмотка возбуждения 12 вольт,при смене полярности    меняется направление вращения электродвигателя .Электромуфта также 12 вольт. Вот примерные данные контролера.
а есть ли у кого такой контроллер? (можно Б/У) и генератор я так понял выдает все эти параметры?

Андрей89ру



Приветствую Всех! купил задни мост и генератор от Ниссан Куб. для БМВ точно маловат, а вот для самодельного авто весом до 400кг вполне будет- так что буду делать не регистрируемый эл. мобильчик на 4-ых человек...

Электрохомяк

Скорость будет 30-40км/ч,да и то не долговременно,мотор перегреется,в нём встроен темп.датчик.У меня давно такой лежит,передаточное число 1/36.Если его использовать на электромобиле,то нужно на вторую ступень этого редуктора прикрепить электродвигатель помощнее тогда и скорость больше будет.Вторая ценная вещь в этом редукторе это электромуфта.С помощью её можно организовать более экономичный режим движения такой: разгон-накат-рекуперация,недоступный при постоянном сцеплении двигателя с редуктором. :-)
новая жизнь

Андрей89ру

#68
Цитата: Электрохомяк от 25 Янв. 2016 в 09:37
Скорость будет 30-40км/ч,да и то не долговременно,мотор перегреется,в нём встроен темп.датчик.У меня давно такой лежит,передаточное число 1/36.Если его использовать на электромобиле,то нужно на вторую ступень этого редуктора прикрепить электродвигатель помощнее тогда и скорость больше будет.Вторая ценная вещь в этом редукторе это электромуфта.С помощью её можно организовать более экономичный режим движения такой: разгон-накат-рекуперация,недоступный при постоянном сцеплении двигателя с редуктором. :-)
почему мотор перегреется? если авто будет весить с пассажирами максимум 700кг? (если не меньше, возможно даже до 600)
да и обороты у этого двигателя до 6000 на сколько я помню да и такое передаточное не может быть 1/36...

Rus25

Воздушное охлаждение делать нужно,так как двигатель изначально не рассчитывался на продолжительный режим работы.В принципе не сложно.Передаточное число да высокое. Привода (шрус) не заказывали?

Павел Ходько

Цитата: Андрей89ру от 25 Янв. 2016 в 08:26


Приветствую Всех! купил задни мост и генератор от Ниссан Куб. для БМВ точно маловат, а вот для самодельного авто весом до 400кг вполне будет- так что буду делать не регистрируемый эл. мобильчик на 4-ых человек...
Неплохой вариант для моего активного прицепа.А он будет работать чисто от аккумуляторов? Или проще мотор заменить чем городить контроллер? Я не люблю асинхронники и МК. Мне бы хватило редуктора без мотора и генератора.[user]Rus25[/user], неподскажешь есть во Владивостоке на разборках такие или заказать контрактный- редуктор и привода ,привода можно хрустящие.
мне нравятся альтернативные источники энергии      https://electrotransport.ru/index.php?topic=16670.0  Пытаюсь построить активный прицеп с электроприводом.

Андрей89ру

Цитата: Rus25 от 25 Янв. 2016 в 13:14
Воздушное охлаждение делать нужно,так как двигатель изначально не рассчитывался на продолжительный режим работы.В принципе не сложно.Передаточное число да высокое. Привода (шрус) не заказывали?
думал будут внутренние гранаты- их переделал бы под наши привода от ваз 2108 с передними стойками... а так сколько стоят БУ гранаты?