Li-ion Аккумуляторы характеристики, опыт эксплуатации.

Автор DonMiha, 26 Июль 2011 в 12:59

« назад - далее »

0 Пользователи и 2 гостей просматривают эту тему.

LeoDron

Цитата: user33 от 18 Май 2020 в 20:18
Всю параллель в утиль )
Цитата: Александр61 от 18 Май 2020 в 18:04Кажется нашел. После последней ручной балансировки, вылетел один пин из разъема бмс.
БМС точно в утиль 
«Конёк Горбунoк»-Колёса: 16"; Single speed: 48/12T; 2MК (YOUE,250W,8Т); Kонтролёры: 2xКТ 14A; Батарея:36В/27Ач; Вес: ~150 кг; Макс. ск. : 28 км/ч
Симулятор: https://www.ebikes.ca/tools/simulator.html?bopen=true&motor_b=MG01_STD&motor=MG01_STD&batt=B3614_PF&batt_b=B3614_PF&autothrot=false&cont=cust_14_50_0.1_V&cont_b=cust_14_50_0.1_V&mass=150&mass_b=150&hp=0&hp_b=0&throt=100&grade=&grade_b=0&k_b=1&throt_b=100&whee&wheel_b=16i&wheel=16i&add=true&blue=Lbs

tmiaer

Цитата: Александр61 от 18 Май 2020 в 22:45
Почему не стоит? Она старая, напряжение на ячейках выровнял до 4.17, сейчас дозаряжу, потом разряжу на лампы, посмотрю сколько останется. Она вскрытая, температуру контролирую. Ну не взрорвется же она без нагрева?
Неизвестно какие нарушения в химии произошли при таком серьёзном перезаряде. Она может начать греться внезапно и будет уже поздно. Не сейчас, так через месяц.
Не надо шутить с литием. Он и так даёт много поблажек, не бахнула - скажи спасибо и утилизируй.

Александр61

Цитата: LeoDron от 18 Май 2020 в 23:13БМС точно в утиль 
Бмс за что? Она не контролировала одну параллель из за вывалившегося из разъема провода. Разъем с проводами заменил. Вот сейчас  заряд закончился на 42в. Понесу ставить на разряд.
Вafang BBS02 48-750; EBOARD 36-350; Ultron T118

LeoDron

Цитата: Александр61 от 18 Май 2020 в 23:43
Бмс за что? Она не контролировала одну параллель из за вывалившегося из разъема провода. Разъем с проводами заменил. Вот сейчас  заряд закончился на 42в. Понесу ставить на разряд.
И нафига такая БМС нужна, если провод отвалился, на ячейке 4.6В, а она молчит?
«Конёк Горбунoк»-Колёса: 16"; Single speed: 48/12T; 2MК (YOUE,250W,8Т); Kонтролёры: 2xКТ 14A; Батарея:36В/27Ач; Вес: ~150 кг; Макс. ск. : 28 км/ч
Симулятор: https://www.ebikes.ca/tools/simulator.html?bopen=true&motor_b=MG01_STD&motor=MG01_STD&batt=B3614_PF&batt_b=B3614_PF&autothrot=false&cont=cust_14_50_0.1_V&cont_b=cust_14_50_0.1_V&mass=150&mass_b=150&hp=0&hp_b=0&throt=100&grade=&grade_b=0&k_b=1&throt_b=100&whee&wheel_b=16i&wheel=16i&add=true&blue=Lbs

Александр61

Цитата: LeoDron от 18 Май 2020 в 23:48
И нафига такая БМС нужна, если провод отвалился, на ячейке 4.6В, а она молчит?
Могу лишь предположить, что дешевые бмс все такие, и предназначены на отключение по току, мин. и макс. порогу напряжений, а если они не видят его,- то увы...
Вafang BBS02 48-750; EBOARD 36-350; Ultron T118

Thunder_blade

[user]Александр61[/user], так и есть.... те что построены на рассыпухе  так и работают......

LeoDron

Цитата: Александр61 от 18 Май 2020 в 23:57
Могу лишь предположить, что дешевые бмс все такие, и предназначены на отключение по току, мин. и макс. порогу напряжений, а если они не видят его,- то увы...
нафиг такие презервативы нужны? Без них и дешевле и приятней.

По току и напряжению контролер отработает.
По сумарному напряжению БМС не отключает.   
«Конёк Горбунoк»-Колёса: 16"; Single speed: 48/12T; 2MК (YOUE,250W,8Т); Kонтролёры: 2xКТ 14A; Батарея:36В/27Ач; Вес: ~150 кг; Макс. ск. : 28 км/ч
Симулятор: https://www.ebikes.ca/tools/simulator.html?bopen=true&motor_b=MG01_STD&motor=MG01_STD&batt=B3614_PF&batt_b=B3614_PF&autothrot=false&cont=cust_14_50_0.1_V&cont_b=cust_14_50_0.1_V&mass=150&mass_b=150&hp=0&hp_b=0&throt=100&grade=&grade_b=0&k_b=1&throt_b=100&whee&wheel_b=16i&wheel=16i&add=true&blue=Lbs

Thunder_blade

[user]LeoDron[/user], Для этих целей есть Смарт БМСки )

LeoDron

Цитата: Thunder_blade от 19 Май 2020 в 00:10
[user]LeoDron[/user], Для этих целей есть Смарт БМСки )
если БМС  работает, то пофиг - смарт она или на разсыпухе. Смарт - это только удобство пользования.
В мире, где товар при покупке сортируют по возрастанию цены, ОТК превратился в рудимент. В раньше, выше него была только компартия. Поэтому сейчас нужно самому все проверять  - а это время и деньги. В нашем хобби сервис слабо развит. Поэтому хороший вольтметр и минимум знаний должен иметь каждый. 
«Конёк Горбунoк»-Колёса: 16"; Single speed: 48/12T; 2MК (YOUE,250W,8Т); Kонтролёры: 2xКТ 14A; Батарея:36В/27Ач; Вес: ~150 кг; Макс. ск. : 28 км/ч
Симулятор: https://www.ebikes.ca/tools/simulator.html?bopen=true&motor_b=MG01_STD&motor=MG01_STD&batt=B3614_PF&batt_b=B3614_PF&autothrot=false&cont=cust_14_50_0.1_V&cont_b=cust_14_50_0.1_V&mass=150&mass_b=150&hp=0&hp_b=0&throt=100&grade=&grade_b=0&k_b=1&throt_b=100&whee&wheel_b=16i&wheel=16i&add=true&blue=Lbs

Thunder_blade

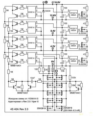
[user]LeoDron[/user],  Ну вот схема БМС на 4S схема, на большее количество каналов построены по тому же принципу, что тут следит за общим напряжением на БАТке?

А вот ее собрат идиологический но уже на макс 20S 

Эти бмс работают исключительно по ячеечно  %-)

Linkov1959

Я сделал себе простую проверялку БМС из последовательных резисторов 51 ом. На каждый резистор по очереди подаю контрольные напряжения от БП и смотрю реакцию.

Thunder_blade

#4997
Цитата: Linkov1959 от 19 Май 2020 в 07:39
Я сделал себе простую проверялку БМС из последовательных резисторов 51 ом. На каждый резистор по очереди подаю контрольные напряжения от БП и смотрю реакцию.
Интересный способ, надо попробовать.
Набросал платку до 15S..


Дени

Добрый день помогите определится с выбором аккумуляторов для самоката хэувей2.48 v 15 a\ч.Стоял 32 пакета внутри бмс.Вздулись 4 пакета половина тоже уже слабы .Посоветуйте предлагают от велосипеда новый только разъёмы другие .лиферо4.Или предлагают собрать из пальчиковых с такими же параметрами.жду совета.

spb-e

Лифер (он же лиферо4) будет тяжелее при той же емкости в 2 раза. Далеко не факт что скоропостижно не издохнет (не выпускают уже его почти нету качественного на рынке)
Если на пальчиковые дают гарантию и  у конторы отзывы нормальные , намой взгляд лучше из них делать.
Помогу со сборкой, ремонтом батарейки и прочего...
9II-I82-78-78

tmiaer

Цитата: Thunder_blade от 19 Май 2020 в 08:03
Интересный способ, надо попробовать.
Набросал платку до 15S..
Не забудь про мощность резисторов.

Thunder_blade

Цитата: tmiaer от 19 Май 2020 в 14:21
Не забудь про мощность резисторов.
1206 должно хватить
По расчету если надо будет 4.2 в получить то будет 0.32ваттв, в если меньше напряжение то и мощно меньше, вечером травону платку испытаю  :run:

Linkov1959

Цитата: Thunder_blade от 19 Май 2020 в 15:151206 должно хватить
Можно и 100 ом, при испытании балансира там будет БП подключен к нужному резистору. Я щупами подключаю, но лучше переключатель. На всю цепь нужен еще один БП на среднее напряжение батареи.

tmiaer

[user]Linkov1959[/user], у 100ом проблема. Ток не больше 42мА на верхнем пороге. Если в бмс есть балансировка на такой или больший ток, то она, включившись, заберёт весь ток на себя и проверить защиту от перезаряда не получится. Так что ток в этой схеме должен быть заведомо больше тока балансировки.